Расположение компонентов

Поиск и устранение неисправностей системы зарядки
Если индикатор системы зарядки не загорается или не гаснет или разрядился аккумулятор, проведите тестирование следующих компонентов в указанной последовательности:
- Аккумуляторная батарея
- Индикатор системы зарядки
- Цепь генератора и регулятора
- Система управления генератором
Тестирование индикатора системы зарядки
1. Поверните ключ зажигания в положение ON (II).
Загорается ли индикатор системы зарядки?
Да Переходите к п. 2.
Нет Переходите к п. 3.
2. Запустите двигатель.
Гаснет ли индикатор системы зарядки?
Да Индикатор системы зарядки исправен.
Нет Переходите к п. 3.
3. Поверните ключ зажигания в положение OFF.
4. Проведите поиск и устранение неисправностей вмультиплексной системе управления.
Исправна ли мультиплексная система управления?
Да Без навигационной системы. Переходите к п. 7.
Да С навигационной системой. Переходите к п. 5.
Нет Проведите проверку мультиплексной системы управления в соответствии с кодом неисправности.
5. Отсоедините 12-контактный разъем от блока AVN.
6. Запустите двигатель.
Гаснет ли индикатор системы зарядки?
Да Убедитесь, плотно ли сидят контакты в разъемах. Если они в порядке, поставьте заведомо исправный блок AVN и проведите повторную проверку.
Нет Переходите к п. 7.
7. Отсоедините 6-контактный разъем жгута электропроводки двигателя от 6-контактного разъема промежуточного жгута стартера.
8. Измерьте напряжение на контакте №3 6-контактного разъема жгута электропроводки двигателя, повернув ключ зажигания в положение ON (III).
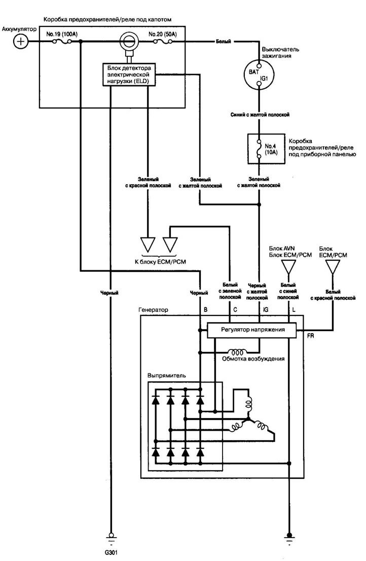
Электросхема


Есть ли напряжение аккумулятора?
Да Переходите к п. 9.
Нет Проверьте, не перегорел ли предохранитель №4 (10 А) в коробке предохранителей/реле под приборной панелью. Если предохранитель исправен, устраните обрыв цепи в проводе между генератором и коробкой предохранителей/реле под приборной панелью.
9. Поверните ключ зажигания в положение OFF.
10. Отсоедините кабель от отрицательной клеммы аккумулятора.
11. Отсоедините 24-контактный разъем В от блока ЕСМ/РСМ.
12. Проверьте, есть ли проводимость между контактом В10 разъема блока ЕСМ/РСМ и контактом №6 6-контактного разъема жгута электропроводки двигателя.

Есть ли проводимость?
Да Переходите к п. 13.
Нет Устраните обрыв цепи в проводе между генератором и блоком ЕСМ/РСМ.
13. Проверьте, есть ли проводимость между контактом В10 разъема блока ЕСМ/РСМ и массой.

Есть ли проводимость?
Да Устраните К.З. в проводе между генератором и блоком ЕСМ/РСМ.
Нет Подсоедините кабель к отрицательной клемме аккумулятора и переходите к тестированию генератора и регулятора.
Тестирование цепи генератора и регулятора
1. Убедитесь, что аккумулятор достаточно заряжен и в исправном состоянии.
2. Подсоедините амперметр с диапазоном измерений 0-400 А к промежуточному жгуту стартера.

3. Подсоедините вольтметр с диапазоном измерений 0-20 А (с точностью измерения до 0,1 V) к клемме Т101.

4. Запустите двигатель. Поддерживайте обороты на уровне 3000 об/мин (мин1) без эл. нагрузки, установив рычаг селектора в положение Р или N, пока не включится вентилятор радиатора, затем дайте ему поработать на холостом ходу.
5. Увеличьте обороты до 2000 об/мин (мин'1) и поддерживайте их на этом уровне.
6. Включите фары (дальний свет) и измерьте напряжение на контакте в коробке предохранителей/реле под капотом.
Напряжение между 13,9 и 15,1 V?
Да Переходите к п. 7.
Нет Отремонтируйте или замените генератор.
7. Считайте силу тока при напряжении 13,5 V.
Примечание. Отрегулируйте напряжение включением вентилятора, обогревателя заднего стекла, стоп-сигналов и т.д.
Сила тока 60 А или более?
Да Генератор/регулятор работают исправно.
Нет Отремонтируйте или замените генератор.
Тестирование системы управления генератором
1. При помощи индикаторной лампы неисправности (MIL) проверьте, исправно ли работает блок детектора электрической нагрузки (ELD).
2. Отсоедините 6-контактный разъем жгута электропроводки двигателя от 6-контактного разъема промежуточного жгута стартера.
3. Запустите двигатель и включите фары (дальний свет).
4. Измерьте напряжение между контактом №2 6-контактного разъема жгута электропроводки двигателя и положительной клеммой аккумулятора.

Напряжение 1 V или меньше?
Да Переходите к п. 9.
Нет Переходите к п. 5.
5. Выключите фары и поверните ключ зажигания в положение OFF
6. Отсоедините кабель от отрицательной клеммы аккумулятора.
7. Отсоедините 24-контактный разъем В от блока ЕСМ/РСМ.
8. Проверьте, есть ли проводимость между контактом В18 разъема блока ЕСМ/РСМ и массой.

Есть ли проводимость?
Да Устраните К.З. в проводе между генератором и блоком ЕСМ/РСМ.
Нет Убедитесь, плотно ли сидят контакты в разъемах. Если они в порядке, поставьте заведомо исправный блок ЕСМ/РСМ и проведите повторную проверку. Если требуемое напряжение теперь есть, замените исходный блок ЕСМ/РСМ.
9. Выключите фары и поверните ключ зажигания в положение OFF.
10. Отсоедините кабель от отрицательной клеммы аккумулятора.
11. Отсоедините 24-контактный разъем В от блока ЕСМ/РСМ.
12. Проверьте, есть ли проводимость между контактом В18 разъема блока ЕСМ/РСМ и контактом №2 6-контактного разъема жгута электропроводки двигателя.

Есть ли проводимость?
Да Отремонтируйте или замените генератор
Нет Устраните обрыв цепи в проводе между генератором и блоком ЕСМ/РСМ.
(Текст статьи доступен на сайте Hondabook.ru)
