Оглавление: Расположение компонентов ⇊ Поиск и устранение неисправностей в…⇊ Тестирование соленоида стартера ⇊ Проверка работы стартера ⇊ Электросхема ⇊
Расположение компонентов

Поиск и устранение неисправностей в цепи стартера
Примечание:
- Во время выполнения этой процедуры температура окружающего воздуха должна быть в диапазоне 15 - 38°C.
- После проведения данного тестирования или последующего ремонта обнулите блок управления двигателем/блок управления силовой передачей (ЕСМ)/(РСМ), чтобы стереть из памяти коды неисправности.
- Аккумулятор должен быть в исправном состоянии и полностью заряжен.
Рекомендуемая процедура
- Воспользуйтесь тестером для системы запуска.
- Производите подсоединение и работу с оборудованием в соответствии с указаниями изготовителя.
Вариант процедуры
1. Подсоедините следующее оборудование:
- Амперметр, 0-400 А
- Вольтметр, 0-20 V (с точностью измерения до 0,1 V)

- Тахометр, 0-1200 об/мин (мин ')
2. Выньте предохранитель №6 (15 А) из коробки предохранителей/реле под капотом.
3. Поверните ключ зажигания в положение START (III), установив рычаг селектора в положение [N] или [Р] (АКП).
Нормально ли стартер провернул двигатель?
Да Система запуска исправна.
Нет Если стартер вообще не проворачивает двигатель, переходите к п. 4. Если проворачивание двигателя происходит неустойчиво или слишком медленно, переходите к п. 7. Если же он не выходит из зацепления с маховиком или коронной шестерней гидротрансформатора при отпускании ключа, проверяйте следующее, пока не выявите причину.
- Нет ли сбоев в работе сердечника соленоида и выключателя
- Не загрязнена ли ведущая шестерня или не повреждена ли муфта свободного хода
4. Проверьте состояние аккумулятора. Проверьте электрические соединения аккумулятора, соединение отрицательного кабеля аккумулятора на массу, кабели заземления двигателя и стартер на неплотность подсоединения и наличие коррозии. Затем повторите попытку запуска двигателя.
Провернул ли стартер двигатель?
Да После устранения неплотности подсоединений проблема исчезла. Система запуска исправна.
Нет Переходите к п. 5.
5. Убедитесь, что коробка передач находится в нейтральном положении, затем отсоедините черный провод с белой полоской (А) от соленоида стартера (В). Соедините перемычкой положительную клемму аккумулятора и клемму соленоида.
За исключением моделей KE, KG, KR,KS, KZ

Модели KE, KG, KR, KS, KZ

Провернул ли стартер двигатель?
Да Переходите к п. 5.
Нет Снимите стартер и отдайте его в ремонт или замените.
6. Проверяйте следующие компоненты в указанной последовательности, пока не отыщите обрыв в цепи:
- Проверьте черный провод с белой полоской и соединения между коробкой предохранителей/реле под приборной панелью и выключателем зажигания и между коробкой предохранителей/реле под приборной панелью и стартером.
- Проверьте выключатель зажигания.
- Проверьте переключатель диапазонов и разъем коробки передач (АКП).
- Проверьте реле отключения стартера (АКП).
7. Проверьте частоту оборотов двигателя при проворачивании.
Обороты двигателя выше 100 об/мин (мин')?
Да Переходите к п. 8.
Нет Замените стартер или снимите и разберите его и проверяйте следующее, пока не выявите причину.
- Нет ли чрезмерного износа щеток стартера
- Нет ли обрыва в ламелях ротора
- Не загрязнены и не повреждены ли спиральные шлицы или ведущая шестерня
- Нет ли дефектов на муфте ведущей шестерни
8. Проверьте напряжение проворачивания и потребляемый ток.
Напряжение проворачивания больше или равно 8,5 V (за исключением моделей KE, KG, KR, KS, KZ)/8,7 V (модели KE, KG, KR, KS, KZ), а потребляемый ток меньше или равен 350 А (двигатели К20А4 (за исключением моделей KE, KG, KR, KS, KZ), К20А5)/380 А (двигатели К24А1)/230 А (двигатели К20А4 (модели KE, KG, KR, KS, KZ)?
Да Переходите к п. 9.
Нет Замените стартер или снимите и разберите его и проверяйте следующее, пока не выявите причину.
- Нет ли обрыва в ламелях ротора стартера.
- Не прихватывает ли ротор стартера.
- Нет ли короткого замыкания в обмотке ротора.
- Нет л и чрезмерного сопротивления, вызванного трением в двигателе.
9. Снимите стартер и проверьте, не повреждены ли ведущая шестерня стартера и маховик или коронная шестерня гидротрансформатора. Замените поврежденные компоненты.
Тестирование соленоида стартера
Модели KE, KG, KR, KS, KZ
1. Проверьте удерживающую катушку на наличие проводимости между клеммой S (А) и корпусом ротора (землей). Проводимость должна быть.
- Если проводимость есть, переходите к п. 2.
- Если проводимости нет, замените соленоид.

2. Проверьте втягивающую катушку на наличие проводимости между клеммами S (А) и М (В). Проводимость должна быть.
- Если проводимость есть, соленоид исправен.
- Если проводимости нет, замените соленоид.
Проверка работы стартера
За исключением моделей KE, KG, КЯ, KS, KZ
1. Отсоедините провод от клеммы S (А).
2. Выполните соединения, как указано ниже, при помощи провода с сечением, близким к или эквивалентным тому, который применяется на автомобиле. Во избежание повреждения стартера не подавайте питание от аккумулятора более, чем на 10 секунд.
3. Подсоедините аккумулятор, как показано на рисунке. Если ведущая шестерня стартера выдвигается, стартер работает исправно.

4. Отсоедините аккумулятор от массы. Если ведущая шестерня стартера немедленно втягивается, стартер работает исправно.

5. Закрепите стартер в тисках.
6. Подсоедините стартер к аккумулятору, как показано на схеме ниже, и убедитесь, что двигатель запускается и продолжает вращаться.

7. Если ток и частота оборотов электродвигателя соответствуют номинальным значениям при напряжении на аккумуляторе 11,5 V, стартер работает исправно.
Спецификации:
| Ток | 80 А или менее | |
| Частота оборотов электродвигателя | Двигатели К20А4, К20А5 | 2500 об/мин (мин*1) или более |
| Двигатель К24А1 | 2300 об/мин (мин1) или более | |
Модели KE, KG, KR, KS, KZ
1. Отсоедините провода от клемм S и М.
2. Выполните соединения, как указано ниже, при помощи провода с сечением, близким к или эквивалентным
тому, который применяется на автомобиле. Во избежание повреждения стартера не подавайте питание от аккумулятора более, чем на 10 секунд.
3. Подсоедините аккумулятор, как показано на рисунке. Если ведущая шестерня стартера выдвигается, стартер работает исправно.

4. Отсоедините аккумулятор от клеммы М. Если ведущая шестерня стартера не втягивается, удерживающая катушка работает исправно.

5. Отсоедините аккумулятор от массы. Если ведущая шестерня стартера немедленно втягивается, стартер работает исправно.

6. Закрепите стартер в тисках.
7. Подсоедините стартер к аккумулятору, как показано на схеме ниже, и убедитесь, что двигатель запускается и продолжает вращаться.

8. Если при напряжении аккумулятора 11,5V ток и частота оборотов электродвигателя соответствуют номинальным значениям, стартер работает исправно.
Спецификации:
| Ток | 90 А или менее |
| Частота оборотов | 3000 об/мин (мин⁻¹) |
| электродвигателя | или более |
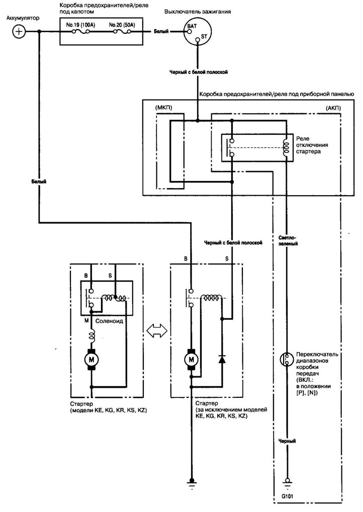
Электросхема

Информация получена из этого источника: Hondabook.ru
