HondaBook.ru
Аўтамабілі кампаніі Volkswagen Аўтамабілі кампаніі Ford Аўтамабілі кампаніі Lada Аўтамабілі кампаніі Skoda Аўтамабілі кампаніі BMW Аўтамабілі кампаніі Mazda Аўтамабілі кампаніі Peugeot
Беларускі Русский
English
Български
Український
Српски
Hrvatski
Română
Polski
Slovenský
Magyar
У закладкі Кантакты Мапа Пошук:  
 
 
 
 
 
 
 
Accord Civic Fit / Jazz CR-V HR-V Іншыя Артыкулы
Цывік 3 і 4 (1983-1991) Цывік 5 і 6 (1991-2000) Цывік 6 (1995-2000) Цывік 7 (2000-2005) Цывік 8 (2005-2011)

Блок кіравання рухавіком (Honda Civic 5)

  • Галоўная
  • Хонда Цивик
  • 5 (1991-2000)
  • Электраабсталяванне
  • Электрычныя схемы
  • Блок кіравання рухавіком
0

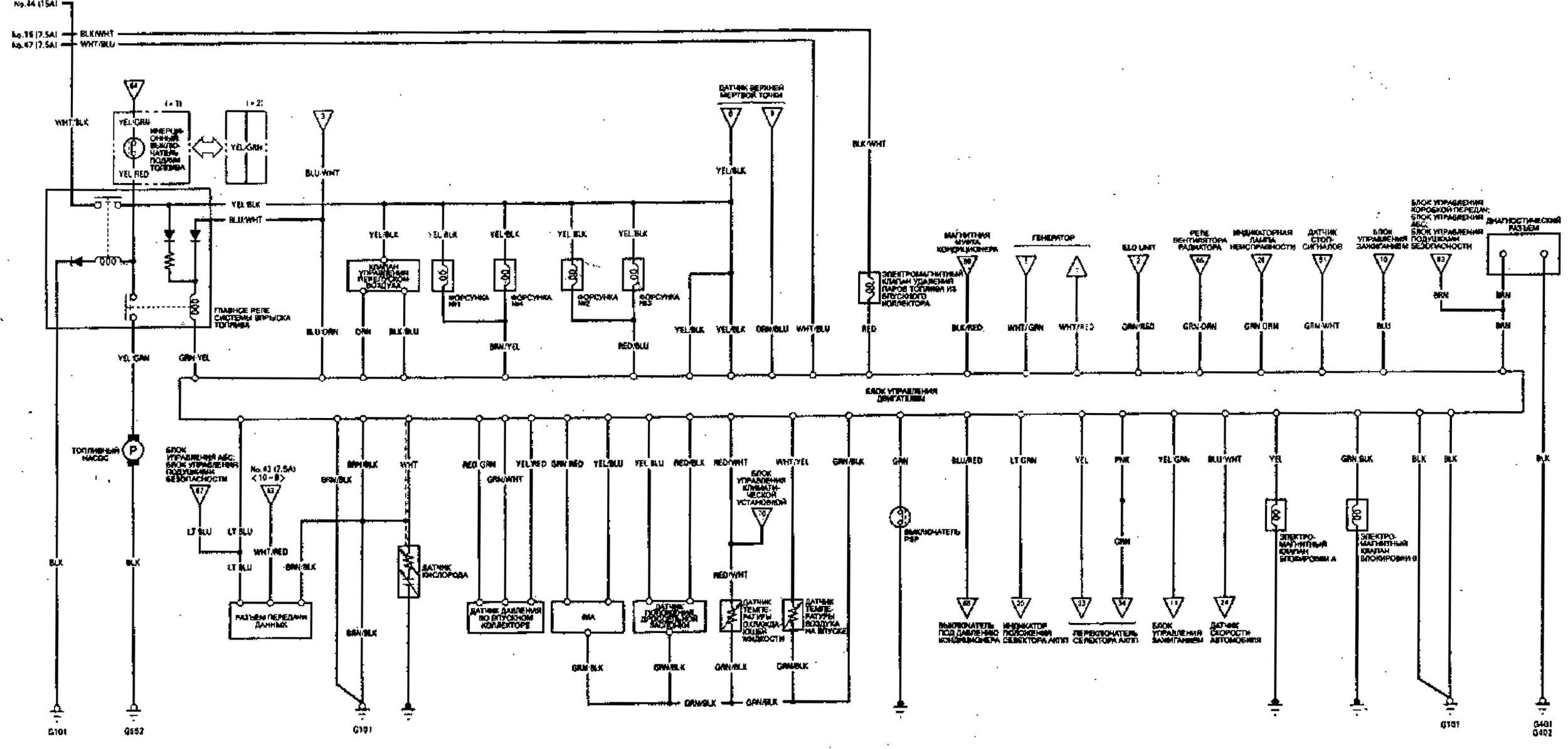
Блок кіравання рухавіком




Открыть большую картинку в новой вкладке »



Открыть большую картинку в новой вкладке »



Открыть большую картинку в новой вкладке »
Гэты артыкул даступны на: рускай, англійскай, балгарскай, украінскай, сербскай, харвацкай, румынскай, польскай, славацкай, венгерскай
Гэтая інфармацыя была праверана: Міхаіл Копасаў
Падзяліцеся з сябрамі:
◀ Папярэднія
Цывік 5 і 6: Электрычныя схемы
Наступныя ▶

Блок кіравання кліматычнай усталёўкай і АКПП S4XA
Ацяпляльнік і кандыцыянер
Сістэмы дапамогі ABS і SRS
Электрапрывад люстэркаў
Ачышчальнікі і абагравальнікі шкла
 
Глядзіце таксама іншыя артыкулы з мануалаў Хонда:
Электронны блок кіравання (ECU) Хонда Акорд 3 (1985-1989)
Электронны блок кіравання Хонда Фіт 1 (2001-2008)
Блок цыліндраў — разборка і праверка Хонда CR-V 1 (1995-2001, бензін)
Блок цыліндраў і поршневая група Хонда HR-V 1 (1998-2006, бензін)
Блок кіравання аўтаматычным кандыцыянерам Хонда Авансір 1 (1999-2003, бензін)
Спасылка ў розных фарматах на гэты артыкул
TEXTHTMLBB Code
Каментары і водгукі наведвальнікаў
Каментароў пакуль няма


Колькі будзе 24 + 40 ?

       



Цывік 8 (2005-2011) 
  • Агульная інфармацыя
  • Тэхнічныя дадзеныя
  • Органы кіравання
  • Ваджэнне і абслугоўванне
  • Сілавы агрэгат
  • Бензінавыя рухавікі (L13A)
  • Бензінавыя рухавікі (R18A)
  • Дызельныя рухавікі (N22A)
  • Астуджэнне і змазка (L13A)
  • Астуджэнне і змазка (R18A)
  • Астуджэнне і змазка (N22A)
  • Сістэма ўпырску (бензін)
  • Сістэма ўпырску (дызель)
  • Сістэма зніжэння таксічнасці
  • Дыягностыка няспраўнасцяў
  • Трансмісія
  • Счапленне і прывадныя валы
  • Механічная скрынка
  • Шасі і хадавая частка
  • Падвеска і колы
  • Рулявое кіраванне
  • Тармазная сістэма
  • Кузаў і салон
  • Экстэр'ер (вонкавыя элементы)
  • Дзверы, замкі і вокны
  • Электраабсталяванне
  • Абсталяванне і прыборы
  • Фары і асвятленне
  • Сілавыя прылады
  • Электрычныя схемы
Цывік 7 (2000-2005) 
  • Агульная інфармацыя
  • Кіраўніцтва па эксплуатацыі
  • Тэхнічнае абслугоўванне
  • Сілавы агрэгат
  • Рухавікі D15B і D17A
  • Рухавікі K20A
  • Капітальны рамонт
  • Сістэма астуджэння
  • Сістэма змазкі
  • Сістэма ўпырску паліва
  • Сістэма зніжэння таксічнасці
  • Электраабсталяванне рухавіка
  • Трансмісія
  • Счапленне
  • Механічная скрынка
  • Аўтаматычная скрынка
  • Варыятар (CVT)
  • Прывадныя валы
  • Шасі і хадавая частка
  • Падвеска аўтамабіля
  • Рулявое кіраванне
  • Тармазная сістэма
  • Кузаў і салон
  • Экстэр'ер (вонкавыя элементы)
  • Інтэр'ер (унутраныя элементы)
  • Дзверы, замкі і вокны
  • Ацяпляльнік і кандыцыянер
  • Ручны кандыцыянер
  • Аўтаматычны кандыцыянер
  • Сістэма бяспекі
  • Электраабсталяванне
  • Абсталяванне і прыборы
  • Фары і асвятленне
  • Шклоачышчальнікі і абмывальнікі
  • Аўдыёсістэма
  • Электрычныя схемы
Цывік 6 (1995-2000) 
  • Агульная інфармацыя
  • Уводзіны ў кіраўніцтва
  • Інструкцыя па эксплуатацыі
  • Тэхнічнае абслугоўванне
  • Сілавы агрэгат
  • Рухавік у аўтамабілі (Civic)
  • Рухавік у аўтамабілі (Integra)
  • Капрамонт рухавікоў
  • Астуджэнне і апал
  • Сістэмы харчавання і выпуску
  • Электраабсталяванне рухавіка
  • Сістэмы кіравання рухавіком
  • Трансмісія
  • Механічная каробка (МКПП)
  • Аўтаматычная скрынка (AT/CVT)
  • Счапленне і прывадныя валы
  • Шасі і хадавая частка
  • Тармазная сістэма
  • Падвеска аўтамабіля
  • Рулявое кіраванне
  • Кузаў і салон
  • Экстэр'ер (вонкавыя элементы)
  • Інтэр'ер (унутраныя элементы)
  • Дзверы, замкі і вокны
  • Электраабсталяванне
  • Абсталяванне і прыборы
  • Электрычныя схемы
Цывік 5 і 6 (1991-2000) 
  • Сілавы агрэгат
  • Рухавікі SOHC
  • Рухавікі DOHC
  • Капрамонт рухавікоў
  • Сістэма астуджэння і змазкі
  • Сістэма ўпускаючы і выпуску
  • Сістэма ўпырску паліва (SOHC)
  • Сістэма ўпырску паліва (DOHC)
  • Карбюратар
  • Трансмісія
  • Счапленне
  • Механічная скрынка S4C
  • Механічная скрынка S40
  • Аўтаматычная скрынка
  • Прывадныя валы
  • Шасі і хадавая частка
  • Падвеска аўтамабіля
  • Рулявое кіраванне
  • Тармазная сістэма
  • Кузаў і салон
  • Элементы кузава
  • Ацяпляльнік і кандыцыянер
  • Электраабсталяванне
  • Сілавыя прылады
  • Абсталяванне і прыборы
  • Электрычныя схемы
Цывік 3 і 4 (1983-1991) 
  • Агульная інфармацыя
  • Тэхнічнае абслугоўванне
  • Сілавы агрэгат
  • Рухавік у аўтамабілі
  • Капрамонт рухавіка
  • Сістэма ахладжэння
  • Сістэма харчавання і выхлапу
  • Электраабсталяванне рухавіка
  • Сістэма кантролю выкідаў
  • Трансмісія
  • Механічная скрынка
  • Аўтаматычная скрынка
  • Счапленне і прывадныя валы
  • Поўны прывад
  • Шасі і хадавая частка
  • Тармазная сістэма
  • Падвеска аўтамабіля
  • Рулявое кіраванне
  • Кузаў і салон
  • Элементы кузава
  • Электраабсталяванне
  • Абсталяванне і прыборы
  • Электрычныя схемы
HondaBook.ru © 2018–2025 • Мабільная версія • Мапа сайту: EN BG BY UA RS HR RO PL SK HU • Зваротная сувязь • Інфармацыя кіроўцу • Пошукавая сістэма • У закладкі
Акорд 3 (1985-1989) • Акорд 6 (1997-2002) • Цывік 3 і 4 (1983-1991) • Цывік 5 і 6 (1991-2000) • Цывік 6 (1995-2000) • Цывік 7 (2000-2005) • Цывік 8 (2005-2011) • Фіт 1 (2001-2008) • CR-V 1 (1995-2001) • CR-V 2 (2002-2006) • HR-V 1 (1998-2006) • Авансір 1 (1999-2003) •