HondaBook.ru
Аўтамабілі кампаніі Volkswagen Аўтамабілі кампаніі Ford Аўтамабілі кампаніі Lada Аўтамабілі кампаніі Skoda Аўтамабілі кампаніі BMW Аўтамабілі кампаніі Mazda Аўтамабілі кампаніі Peugeot
Беларускі Русский
English
Български
Український
Српски
Hrvatski
Română
Polski
Slovenský
Magyar
У закладкі Кантакты Мапа Пошук:  
 
 
 
 
 
 
 
Accord Civic Fit / Jazz CR-V HR-V Іншыя Артыкулы
Акорд 3 (1985-1989) Акорд 6 (1997-2002)

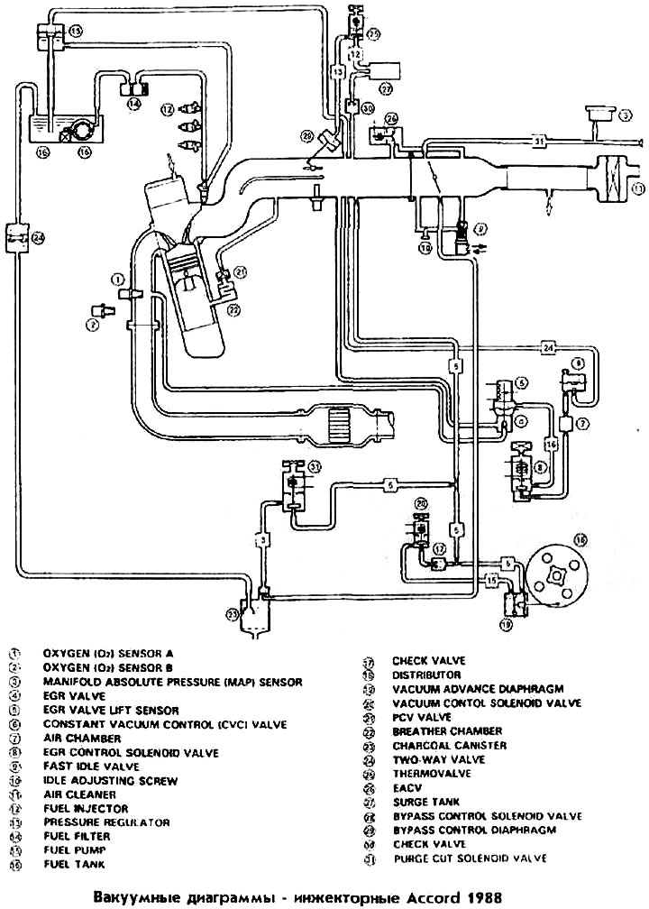
Вакуумныя дыяграмы інжэктарныя Accord 1988 (Honda Accord 3)

  • Галоўная
  • Хонда Аккорд
  • 3 (1985-1989)
  • Сілавы агрэгат
  • Схематыка сістэмы эмісіі
  • Вакуумныя дыяграмы інжэктарныя Accord 19…
0

Вакуумныя дыяграмы інжэктарныя Accord 1988



Вакуумныя дыяграмы інжэктарныя Accord 1988
Гэты артыкул даступны на: рускай, англійскай, балгарскай, украінскай, сербскай, харвацкай, румынскай, польскай, славацкай, венгерскай
Гэтая інфармацыя была праверана: Яраслаў Шыраеў
Падзяліцеся з сябрамі:
◀ Папярэднія
Акорд 3: Схематыка сістэмы эмісіі
Наступныя ▶

Вакуумныя каналы карбюратарныя Accord 1989 з АКП
Вакуумныя дыяграмы карбюратарныя Accord 1988 з АКП
Вакуумныя каналы інжэктарныя Accord 1988
Вакуумныя каналы карбюратарныя Accord 1988 з АКП
Вакуумныя каналы карбюратарныя Accord з РКП 1988
Вакуумныя дыяграмы карбюратарныя Accord 1989 з РКП
Вакуумныя каналы карбюратарныя Accord 1989 з РКП
Вакуумныя каналы інжэктарныя Accord 1989
Вакуумныя дыяграмы карбюратарныя Accord 1989 з АКП
Вакуумныя каналы Accord 1990
Глядзіце таксама іншыя артыкулы з мануалаў Хонда:
Клапан кіравання расходам паветра (мадэлі з 1988 года) — кантроль і… Хонда Цывік 3 і 4 (1983-1991)
Вакуумныя трубкі і шлангі Хонда Авансір 1 (1999-2003, бензін)
Спасылка ў розных фарматах на гэты артыкул
TEXTHTMLBB Code
Каментары і водгукі наведвальнікаў
Каментароў пакуль няма


Колькі будзе 34 + 24 ?

       



Акорд 6 (1997-2002) 
  • Агульная інфармацыя
  • Уводзіны ў кіраўніцтва
  • Інструкцыя па эксплуатацыі
  • Тэхнічнае абслугоўванне
  • Сілавы агрэгат
  • Чатырохцыліндравыя рухавікі
  • Шасціцыліндравыя рухавікі
  • Капрамонт рухавікоў
  • Сістэма ахладжэння
  • Ацяпляльнік і кандыцыянер
  • Сістэмы харчавання і выпуску
  • Электраабсталяванне рухавіка
  • Упраўленне рухавіком
  • Трансмісія
  • Механічная скрынка
  • Аўтаматычная скрынка
  • Счапленне і прывадныя валы
  • Шасі і хадавая частка
  • Тармазная сістэма
  • Падвеска аўтамабіля
  • Рулявое кіраванне
  • Кузаў і салон
  • Экстэр'ер (вонкавыя элементы)
  • Інтэр'ер (унутраныя элементы)
  • Электраабсталяванне
  • Абсталяванне і прыборы
  • Электрычныя схемы
Акорд 3 (1985-1989) 
  • Агульная інфармацыя
  • Тэхнічнае абслугоўванне
  • Сілавы агрэгат
  • Рэгуляванне рухавіка
  • Рамонт рухавіка
  • Электрыка рухавіка
  • Упраўленне эмісіяй
  • Упраўленне рухавіком (карб.)
  • Электроннае ўпырскванне
  • Праграмуемы ўпырск
  • Схематыка сістэмы эмісіі
  • Паліўная сістэма
  • Упраўленне зваротнай сувяззю
  • Трансмісія
  • Механічная каробка перадач
  • Аўтаматычная каробка перадач
  • Счапленне
  • Шасі і хадавая частка
  • Пярэдняя падвеска
  • Задняя падвеска
  • Рулявое кіраванне
  • Тармазная сістэма
  • Электраабсталяванне
  • Вентыляцыя і ацяпленне
  • Кандыцыянер паветра
  • Сістэма круіз-кантролю
  • Абсталяванне і прыборы
HondaBook.ru © 2018–2025 • Мабільная версія • Мапа сайту: EN BG BY UA RS HR RO PL SK HU • Зваротная сувязь • Інфармацыя кіроўцу • Пошукавая сістэма • У закладкі
Акорд 3 (1985-1989) • Акорд 6 (1997-2002) • Цывік 3 і 4 (1983-1991) • Цывік 5 і 6 (1991-2000) • Цывік 6 (1995-2000) • Цывік 7 (2000-2005) • Цывік 8 (2005-2011) • Фіт 1 (2001-2008) • CR-V 1 (1995-2001) • CR-V 2 (2002-2006) • HR-V 1 (1998-2006) • Авансір 1 (1999-2003) •