HondaBook.ru
Авто компании Volkswagen Авто компании Ford Авто компании Lada Авто компании Skoda Авто компании BMW Авто компании Mazda Авто компании Peugeot
Русский English
Български
Беларускі
Український
Српски
Hrvatski
Română
Polski
Slovenský
Magyar
В закладки Контакты Карта   
 
 
 
 
 
 
 
Accord Civic Fit / Jazz CR-V HR-V Другие Статьи
Авансир 1 (1999-2003, бензин)

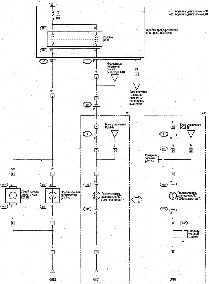
Фонари заднего хода (Honda Avancier 1)

  • Главная
  • Хонда
  • Авансир 1 (1999-2003, бензин)
  • Электрооборудование
  • Электрические схемы
  • Фонари заднего хода
0

Фонари заднего хода



Фонари заднего хода


Публикация перепечатана с веб-сайта: HONDABOOK.ru
Эта статья доступна на: английском, болгарском, белорусском, украинском, сербском, хорватском, румынском, польском, словацком, венгерском
Эта информация была проверена: Эмиль Сафонов
Поделитесь с друзьями:
◀ Предыдущие
Авансир 1: Электрические схемы
Следующие ▶

Подсветка приборной панели
Плафоны освещения салона
Фонари стоп-сигнала
Фонари сигнала поворота/аварийной сигнализации
Противотуманные фары
Электросхема кондиционера
Смотрите также другие статьи из мануалов Хонда:
Электросхема огней заднего хода Хонда Аккорд 6 (1997-2002)
Фонари заднего хода Хонда Цивик 6 (1995-2000)
Проверка выключателя фонарей заднего хода Хонда Фит 1 (2001-2008)
Схема включения сигналов торможения и фонарей заднего хода Хонда CR-V 1 (1995-2001, бензин)
Выключатель фонарей заднего хода Хонда HR-V 1 (1998-2006, бензин)
Ссылка в разных форматах на эту статью
Комментарии и отзывы посетителей
Комментариев пока нет


Сколько будет 11 + 26 ?

       





Авансир 1 (1999-2003, бензин) 
  • Общая информация
  • Органы управления и приборы
  • Инструкция по эксплуатации
  • Силовой агрегат
  • Техобслуживание двигателей
  • Ремонт двигателей
  • Система охлаждения
  • Управление двигателем
  • Система питания и выхлопа
  • Трансмиссия
  • Автоматическая коробка
  • Приводные валы и дифференциал
  • Шасси и ходовая часть
  • Рулевое управление
  • Подвеска автомобиля
  • Тормозная система
  • Кузов и салон
  • Двери, замки и окна
  • Интерьер (внутренние элементы)
  • Экстерьер (внешние элементы)
  • Кондиционер воздуха
  • Электрооборудование
  • Силовые устройства
  • Оборудование и приборы
  • Фары и освещение
  • Электрические схемы
   Автомобильный анекдот:
хочу ещё один
HondaBook.ru © 2018–2026 • Мобильная версия • Карта сайта: EN BG BY UA RS HR RO PL SK HU • Обратная связь • Информация водителю • Поисковая система • В закладки
Аккорд 3 (1985-1989) • Аккорд 6 (1997-2002) • Цивик 3 и 4 (1983-1991) • Цивик 5 и 6 (1991-2000) • Цивик 6 (1995-2000) • Цивик 7 (2000-2005) • Цивик 8 (2005-2011) • Фит 1 (2001-2008) • CR-V 1 (1995-2001) • CR-V 2 (2002-2006) • HR-V 1 (1998-2006) • Авансир 1 (1999-2003) • Новости автомобилей Хонда • Устройство тормозных систем • Системы управления двигателем • Автоматические коробки передач • Советы новичку за рулем
 
Для корректной работы сайта используются cookie. Нажимая "ОК", вы даете согласие.