HondaBook.ru
Авто компании Volkswagen Авто компании Ford Авто компании Lada Авто компании Skoda Авто компании BMW Авто компании Mazda Авто компании Peugeot
Русский English
Български
Беларускі
Український
Српски
Hrvatski
Română
Polski
Slovenský
Magyar
В закладки Контакты Карта   
 
 
 
 
 
 
 
Accord Civic Fit / Jazz CR-V HR-V Другие Статьи
Авансир 1 (1999-2003, бензин)

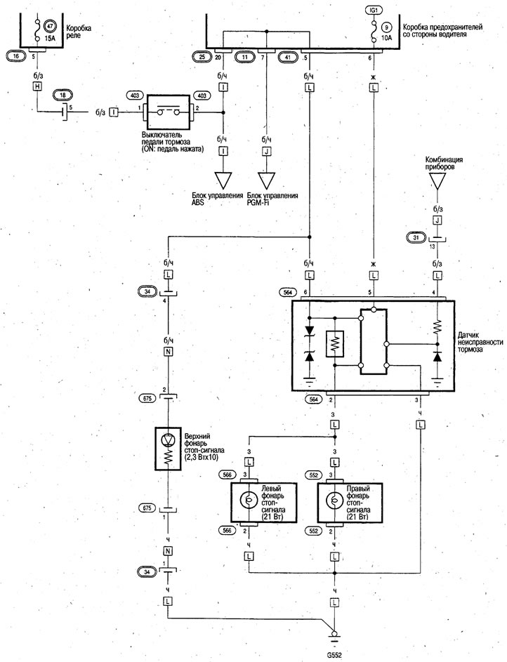
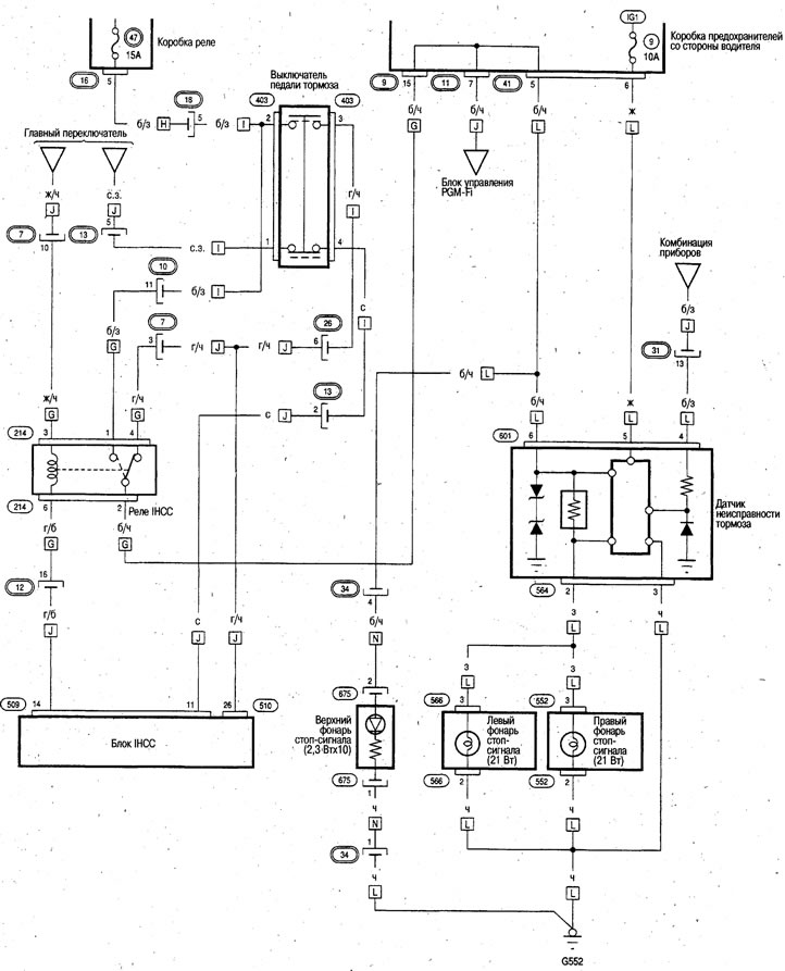
Фонари стоп-сигнала (Honda Avancier 1)

  • Главная
  • Хонда
  • Авансир 1 (1999-2003, бензин)
  • Электрооборудование
  • Электрические схемы
  • Фонари стоп-сигнала
0
Оглавление: Модели с системой IHCC ⇊ Модели без системы IHCC ⇊

Модели с системой IHCC



Модели с системой IHCC


Модели без системы IHCC



Модели без системы IHCC

Эта статья доступна на: английском, болгарском, белорусском, украинском, сербском, хорватском, румынском, польском, словацком, венгерском
Эта информация была проверена: Эмиль Сафонов
Поделитесь с друзьями:
◀ Предыдущие
Авансир 1: Электрические схемы
Следующие ▶

Фонари сигнала поворота/аварийной сигнализации
Противотуманные фары
Передние габаритные фонари/фонари освещения номерного знака/задние габаритные…
Электросхема передних фар
Электросхема прикуривателя и электророзетки
Плафоны освещения салона
Подсветка приборной панели
Фонари заднего хода
Электросхема кондиционера
Смотрите также другие статьи из мануалов Хонда:
Выключатель стоп-сигнала — снятие и установка Хонда Аккорд 3 (1985-1989)
Снятие и установка дополнительного стоп-сигнала Хонда Цивик 7 (2000-2005)
Стоп-сигналы, указатели поворота и аварийная сигнализация Хонда Фит 1 (2001-2008)
Замена кронштейна верхнего стоп-сигнала/декоративного желоба жгута… Хонда CR-V 2 (2002-2006, бензин)
Электросхема фонарей стоп-сигнала Хонда HR-V 1 (1998-2006, бензин)
Ссылка в разных форматах на эту статью
Комментарии и отзывы посетителей
Комментариев пока нет


Сколько будет 40 + 30 ?

       





Авансир 1 (1999-2003, бензин) 
  • Общая информация
  • Органы управления и приборы
  • Инструкция по эксплуатации
  • Силовой агрегат
  • Техобслуживание двигателей
  • Ремонт двигателей
  • Система охлаждения
  • Управление двигателем
  • Система питания и выхлопа
  • Трансмиссия
  • Автоматическая коробка
  • Приводные валы и дифференциал
  • Шасси и ходовая часть
  • Рулевое управление
  • Подвеска автомобиля
  • Тормозная система
  • Кузов и салон
  • Двери, замки и окна
  • Интерьер (внутренние элементы)
  • Экстерьер (внешние элементы)
  • Кондиционер воздуха
  • Электрооборудование
  • Силовые устройства
  • Оборудование и приборы
  • Фары и освещение
  • Электрические схемы
   Автомобильный анекдот:
хочу ещё один
HondaBook.ru © 2018–2026 • Мобильная версия • Карта сайта: EN BG BY UA RS HR RO PL SK HU • Обратная связь • Информация водителю • Поисковая система • В закладки
Аккорд 3 (1985-1989) • Аккорд 6 (1997-2002) • Цивик 3 и 4 (1983-1991) • Цивик 5 и 6 (1991-2000) • Цивик 6 (1995-2000) • Цивик 7 (2000-2005) • Цивик 8 (2005-2011) • Фит 1 (2001-2008) • CR-V 1 (1995-2001) • CR-V 2 (2002-2006) • HR-V 1 (1998-2006) • Авансир 1 (1999-2003) • Новости автомобилей Хонда • Устройство тормозных систем • Системы управления двигателем • Автоматические коробки передач • Советы новичку за рулем
 
Для корректной работы сайта используются cookie. Нажимая "ОК", вы даете согласие.